技成培训网 技成学习APP 技成工具箱 技成企业服务

欢迎回到技成培训网

技成培训网

电工题库宝典

技成电工课堂

PLC练习题

技成PLC课堂

变频器故障查询

技成PLC学吧

伺服驱动故障查询

技成PLC网校

当前位置:技成首页 > 文章中心 > 技成百科 > PLC300系列通讯问题:314与312以太网数据交换故障

PLC300系列通讯问题:314与312以太网数据交换故障

刘玉蓉 发布于2014-11-24 17:33 2 0 标签:

硬件:cpu314和cpu312,都配有CP343-1Lean,以太网通讯
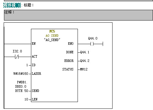
程序:两个CPU都在OB35中调用FC5和FC6,314DB1存储发送数据(ARRAY[1..10] byte类型),DB2存储接收数据 ;  312DB1存储发送数据(ARRAY[1..5] byte类型),DB2接收。NetPro建立的连接是在CPU314上新建的。程序附图。

问题:314向312发送数据成功,312不能向314发送数据,是为什么呢?

个人推测:1.寻址不正确(FC5/6管脚参数设置出错)
                 2.和NetPro建立有关,但是多次修改调试,结果一样
                 3.CPU设置问题


 


  


图片说明: 1,314FC5   2,314DB1   3,312FC6   4,312DB1   5,312DB2   6,314FC6   7,314DB2   8,312FC5  

佳答案

CP343-1 lean 只支持S7通讯服务器模式,因此2个CP343-1 lean 之间无法连接。支持OPC通讯功能。

若有收获,就点个赞吧!

文章来源于网络及文献如有侵权请联系站长
分享到:

微信扫一扫分享

阅读与本文标签相同的文章

相关推荐

最新文章 热门文章
最新课程 免费课程
PLC资料下载 电工电气资料下载
应用新秀
变频器故障代码查询APP
伺服故障代码查询APP
技成
手机APP
热门标签