技成培训网 技成学习APP 技成工具箱 技成企业服务

欢迎回到技成培训网

技成培训网

电工题库宝典

技成电工课堂

PLC练习题

技成PLC课堂

变频器故障查询

技成PLC学吧

伺服驱动故障查询

技成PLC网校

当前位置:技成首页 > 文章中心 > 技成百科 > 程序修改后有问题

程序修改后有问题

test1 发布于2014-07-16 11:26 66 0 标签:

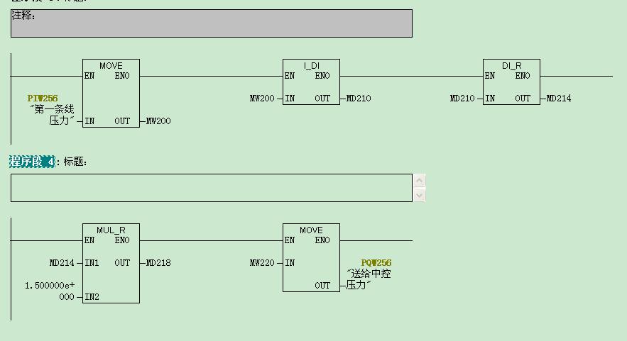
附件里有一段程序,是PIW256送给中控PQW256的程序,以前直接使用MOVE指令,即把PIW256直接MOVE给PQW256,没有任何问题。
现在需要把PIW256扩大1.5倍后move给PQW256,老是报错,即OB121、OB122、BO40原因。,附件里的扩大1.5倍的程序有问题吗?为什么CPU会调用OB121、OB122、BO40呢?如果要修改,怎样修改呢?


图片说明: 1,修改前   2,修改后有问题  

佳答案

从上传的图片来看PIW256扩大1.5倍后变为为了实数(浮点数)了,这样的双字长数据类型不允许传送到PQW256中。注意,必须是整型数据,即单字长数据。

若有收获,就点个赞吧!

文章来源于网络及文献如有侵权请联系站长
分享到:

微信扫一扫分享

阅读与本文标签相同的文章

相关推荐

最新文章 热门文章
最新课程 免费课程
PLC资料下载 电工电气资料下载
应用新秀
变频器故障代码查询APP
伺服故障代码查询APP
技成
手机APP
热门标签