技成培训网 技成学习APP 技成工具箱 技成企业服务

欢迎回到技成培训网

技成培训网

电工题库宝典

技成电工课堂

PLC练习题

技成PLC课堂

变频器故障查询

技成PLC学吧

伺服驱动故障查询

技成PLC网校

当前位置:技成首页 > 文章中心 > 技成百科 > s7200 星-三角启动

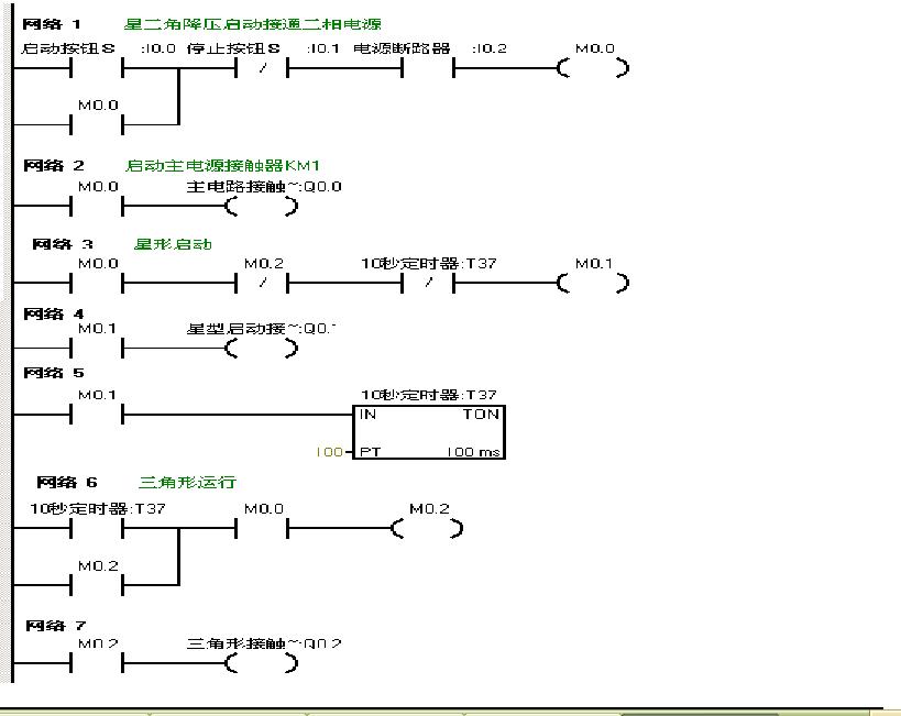
s7200 星-三角启动

林慧玲 发布于2014-03-24 17:50 336 0 标签:

这是写的一个星-三角启动的程序,因为没有实际的plc,所有用了s700的网上的那个仿真软件,但三角形一起启动不了,不知道什么问题,

问题补充:
刚按方法试了,将m0.1改成q0.0去驱动定时器t37,仿真就成功了,想知道问题在哪?因为不是专门做工程的,也没有实际的项目经验,


图片说明: 1,星-三角启动问题 2,仿真界面

佳答案

这个仿真程序确实是一个死循环了。
原因:
当启动星三角后,m0.1得电同时也激活t37定时器工作,5秒后m0.1由于t37常闭触动动作而失电。因为定时器失电后无法保持前次记录状态,通电后将重新计时,直到5秒时间到为止,因为定时器前面的条件是m0.1,这样定时器做了一个死循环。

若有收获,就点个赞吧!

文章来源于网络及文献如有侵权请联系站长
分享到:

微信扫一扫分享

阅读与本文标签相同的文章

相关推荐

最新文章 热门文章
最新课程 免费课程
PLC资料下载 电工电气资料下载
应用新秀
变频器故障代码查询APP
伺服故障代码查询APP
技成
手机APP
热门标签