技成培训网 技成学习APP 技成工具箱 技成企业服务

欢迎回到技成培训网

技成培训网

电工题库宝典

技成电工课堂

PLC练习题

技成PLC课堂

变频器故障查询

技成PLC学吧

伺服驱动故障查询

技成PLC网校

当前位置:技成首页 > 文章中心 > 技成百科 > s7-200cpu226 P0口自由口PPI协议和MODBUS协议切换分时和触摸屏和仪表通讯

s7-200cpu226 P0口自由口PPI协议和MODBUS协议切换分时和触摸屏和仪表通讯

刘玉蓉 发布于2014-12-08 17:21 1497 0 标签:

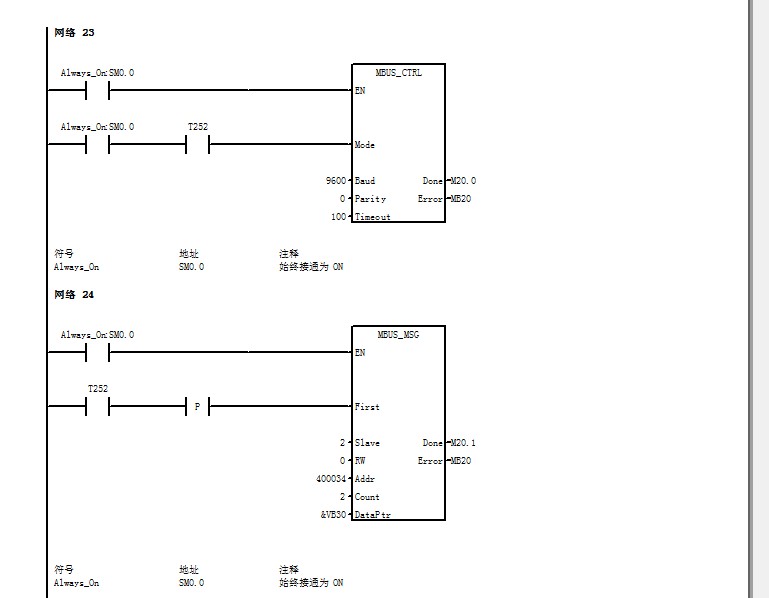
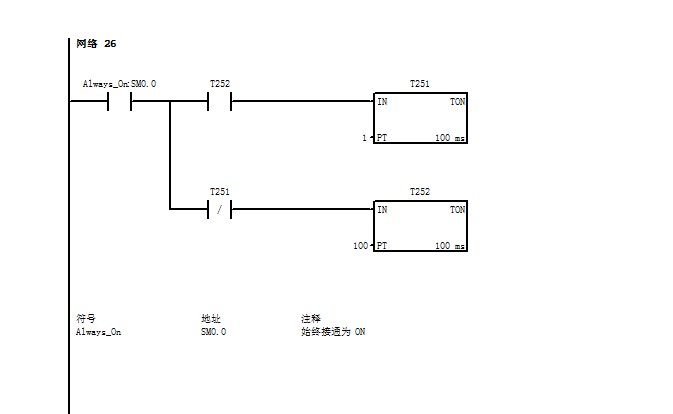
本人在现场搞集中供热,自控柜配置如下,一个s7-200 cpu226  3个EM235模块  一个威纶通触摸屏 大连海峰热量表一个  243以太网模块一个( 仿西门子 PPI转以太网 ) 。 CPU P0口连接触摸屏  P1口连接以太网模块  现在现场想采集热表一些参数以及后期变频器一些参数,本人打算采用MODBUS-RTU通讯,目前只采集热表的瞬时流量和热量等,采用MODBUS-RTU通讯接在P0口 让p0口分时通讯  每10S接通100ms进行485初始化通讯 这样触摸屏也就有100ms时间不能和plc通讯。  现在程序已经做通。不知道多长时间接通一次485初始化程序 以及485通讯的时间 为合理  还有就是一个问题  plc这样切换会不会烧口 或者触摸屏那两根信号线和485信号线有不匹配吗? 目前用着没问题,想探讨一下 以后会不会有别的影响  程序如下


图片说明: 1,2   2,程序  

佳答案

1、CPU P0口连接触摸屏  P1口连接以太网模块 ?
 P0口、  P1口均为RS485口,怎么连接以太网模块?直接连不了,除非是RS485转以太网的网关!
2、不知道多长时间接通一次485初始化程序 以及485通讯的时间 为合理?
、一般RS485初始化程序在开机时执行一次就可以,可应用SM0.1( PLC从Stop状态到Run状态,该继电器接通一个扫描周期,常用于初始化)来使能。
、RS485通讯的时间要根据自己系统的程序量来定,与其他程序无冲突并能达到预期的响应为宜。
3、 plc这样切换会不会烧口 或者触摸屏那两根信号线和485信号线有不匹配吗?
RS485通讯线接法是一致的。

若有收获,就点个赞吧!

文章来源于网络及文献如有侵权请联系站长
分享到:

微信扫一扫分享

阅读与本文标签相同的文章

相关推荐

最新文章 热门文章
最新课程 免费课程
PLC资料下载 电工电气资料下载
应用新秀
变频器故障代码查询APP
伺服故障代码查询APP
技成
手机APP
热门标签