技成培训网 技成学习APP 技成工具箱 技成企业服务

欢迎回到技成培训网

技成培训网

电工题库宝典

技成电工课堂

PLC练习题

技成PLC课堂

变频器故障查询

技成PLC学吧

伺服驱动故障查询

技成PLC网校

当前位置:技成首页 > 文章中心 > 技成百科 > 脉冲处理

脉冲处理

刘玉蓉 发布于2014-12-05 17:51 57 0 标签:

在触摸屏上做了一个每隔一秒变化的脉冲,现在我想在PLC程序中采集这个脉冲,只要这个脉冲一直变化着我要使一个M点始终为一,如果这个脉冲不变化(一直为1或者一直为0),则M点为0,这个如何处理,好给编上一段程序,

问题补充:
我就是用的协调指针假如协调指针我定义的变量为MW224,M225.0触摸屏启动后一直为1,M225.1离线时为1,M225.2为每1秒闪一下,我就是用的这个变量,在程序中如何处理M225,.2这个变量了,个回答的“用T2与T1复位目标变量”如何处理,再给补充一下。好能给做个程序

佳答案

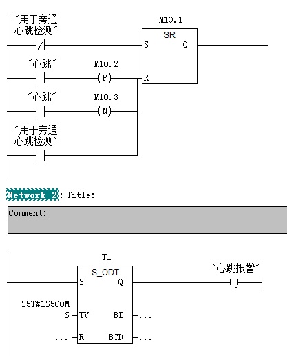
这就是一个判断通讯异常的常用方法(心跳检测),我的做法就是用一个RS触发器,让一个标志位一直为1,在复位的条件中加上检测变量的上升沿和下降沿,然后用这个标志位去接通一个定时器,当定时器输出时说明通讯故障。
其实西门子的HMI自己有一个标志位作为心跳的,见附图,你只要在winccflexible的连接中顶一个区域指针,然后在‘协调’中定义一个字,就可以从这个字中取到你想要的的。


图片说明:1,1  2,2  3,program  

若有收获,就点个赞吧!

文章来源于网络及文献如有侵权请联系站长
分享到:

微信扫一扫分享

阅读与本文标签相同的文章

相关推荐

最新文章 热门文章
最新课程 免费课程
PLC资料下载 电工电气资料下载
应用新秀
变频器故障代码查询APP
伺服故障代码查询APP
技成
手机APP
热门标签