技成培训网 技成学习APP 技成工具箱 技成企业服务

欢迎回到技成培训网

技成培训网

电工题库宝典

技成电工课堂

PLC练习题

技成PLC课堂

变频器故障查询

技成PLC学吧

伺服驱动故障查询

技成PLC网校

当前位置:技成首页 > 文章中心 > 技成百科 > BCD转换错误求解决

BCD转换错误求解决

刘玉蓉 发布于2014-12-05 17:51 3 0 标签:

/p>

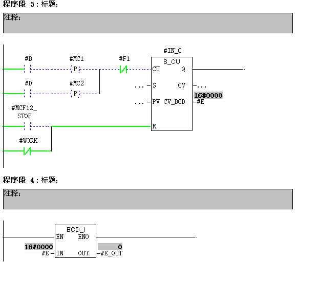
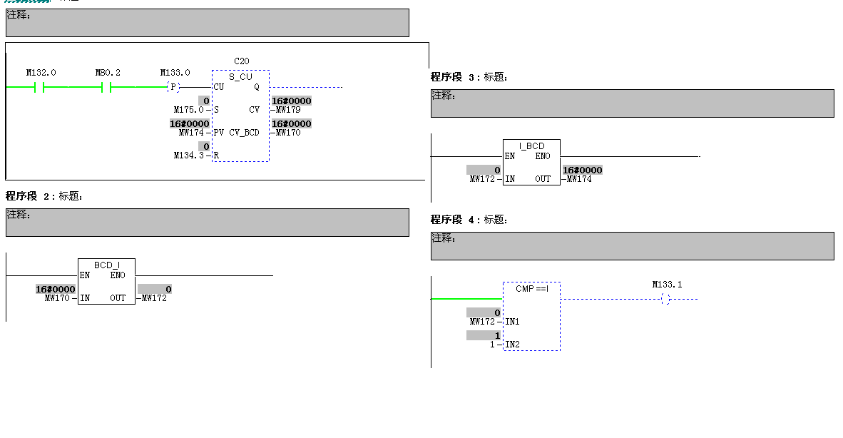
图片说明: 1,FC90程序2   2,FC90程序4   3,调用FC90程序   4,M133.1的程序   5,FC90程序1   6,FC90程序3  

佳答案

诊断缓冲区的下面有“打开块”,点击后看看出错的位置是不是你给出的位置。或者点击“事件帮助”查看一下具体内容。
BCD转换指令BCD_I的输入是WORD类型,输出是INT类型,并且BCD码转换的数值在-999---+999范围内。
你的程序计数到10的时候,第三步则是16进制的A表示10,BCD码中不能含有A--F,所以不支持这样的格式,就报故障了。把第三段删除,段的MW174改为MW170,其实不写也可以的。

若有收获,就点个赞吧!

文章来源于网络及文献如有侵权请联系站长
分享到:

微信扫一扫分享

阅读与本文标签相同的文章

相关推荐

最新文章 热门文章
最新课程 免费课程
PLC资料下载 电工电气资料下载
应用新秀
变频器故障代码查询APP
伺服故障代码查询APP
技成
手机APP
热门标签