技成培训网 技成学习APP 技成工具箱 技成企业服务

欢迎回到技成培训网

技成培训网

电工题库宝典

技成电工课堂

PLC练习题

技成PLC课堂

变频器故障查询

技成PLC学吧

伺服驱动故障查询

技成PLC网校

当前位置:技成首页 > 文章中心 > 技成百科 > 求教S7200 300的单个按钮做设备启停处理

求教S7200 300的单个按钮做设备启停处理

刘玉蓉 发布于2014-12-04 17:57 52 0 标签:

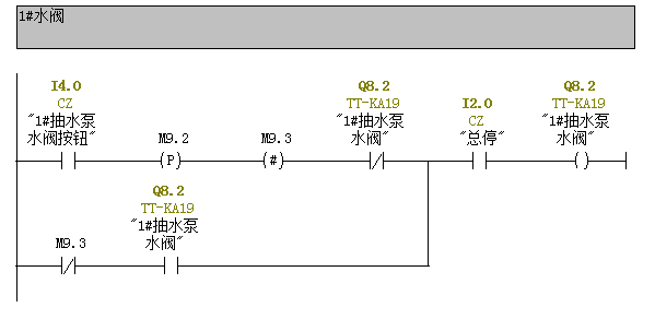
在做自动控制电气设备,其中需要用S7200或300,为了节省PLC的输入点,通常用2个按钮(一个启动,另一个为停止)的场合,现在用一个按钮做启停控制(如:次按时为启动控制,下一次按就是停止控制);但是这样做点是省了,程序要复杂很多,我是这样作的------按下按钮,则MW0=MW0+1,(此时MW0=1)再按按钮,MW0=MW0+1(此时MW0=2),判断MW0=1则如Q0.0=1,如MW0=2则q0.0=0并且MW0=0-----通常我的系统中会有20个电机或阀门,这样以来我的程序罗嗦了很多,即使用子程序也不爽,为此请教有哪位能给以指教,提供一个比较干练的方式!  

佳答案

现场一键启停我也常用,程序如图所示,希望你满意


图片说明:1,S7-300一键启停  2,S7-200一键启停  

若有收获,就点个赞吧!

文章来源于网络及文献如有侵权请联系站长
分享到:

微信扫一扫分享

阅读与本文标签相同的文章

相关推荐

最新文章 热门文章
最新课程 免费课程
PLC资料下载 电工电气资料下载
应用新秀
变频器故障代码查询APP
伺服故障代码查询APP
技成
手机APP
热门标签