技成培训网 技成学习APP 技成工具箱 技成企业服务

欢迎回到技成培训网

技成培训网

电工题库宝典

技成电工课堂

PLC练习题

技成PLC课堂

变频器故障查询

技成PLC学吧

伺服驱动故障查询

技成PLC网校

当前位置:技成首页 > 文章中心 > 技成百科 > s7-300/400梯形图符号(#)用完需要复位吗?

s7-300/400梯形图符号(#)用完需要复位吗?

刘玉蓉 发布于2014-12-02 17:26 225 0 标签:

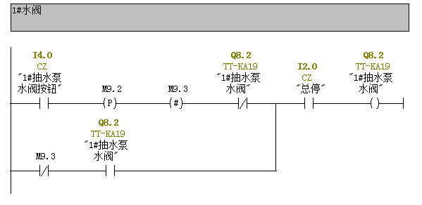
请问s7-300/400梯形图符号(#)中间值存储用完需要复位吗?

佳答案

类似普通的线圈,是中间分配单元,用该元件指定的地址来保存它左边电路的逻辑运算结果。与其它触点串联,不影响能流的流动。
请参考图片,I2.0保持接通,然后I4.0按下,线圈M9.3得电一个周期,常闭触点M9.3打开,然后Q8.2得电,同时M9.3恢复原状,Q8.2自保;再按一下I4.0,线圈M9.3得电一个周期,同时常闭触点打开,断开自保,恢复原状。


图片说明:1,程序  

若有收获,就点个赞吧!

文章来源于网络及文献如有侵权请联系站长
分享到:

微信扫一扫分享

阅读与本文标签相同的文章

相关推荐

最新文章 热门文章
最新课程 免费课程
PLC资料下载 电工电气资料下载
应用新秀
变频器故障代码查询APP
伺服故障代码查询APP
技成
手机APP
热门标签