技成培训网 技成学习APP 技成工具箱 技成企业服务

欢迎回到技成培训网

技成培训网

电工题库宝典

技成电工课堂

PLC练习题

技成PLC课堂

变频器故障查询

技成PLC学吧

伺服驱动故障查询

技成PLC网校

当前位置:技成首页 > 文章中心 > 技成百科 > 请教TIA中能否混合使用STL和LAD编程?

请教TIA中能否混合使用STL和LAD编程?

刘玉蓉 发布于2014-11-26 17:30 2 0 标签:

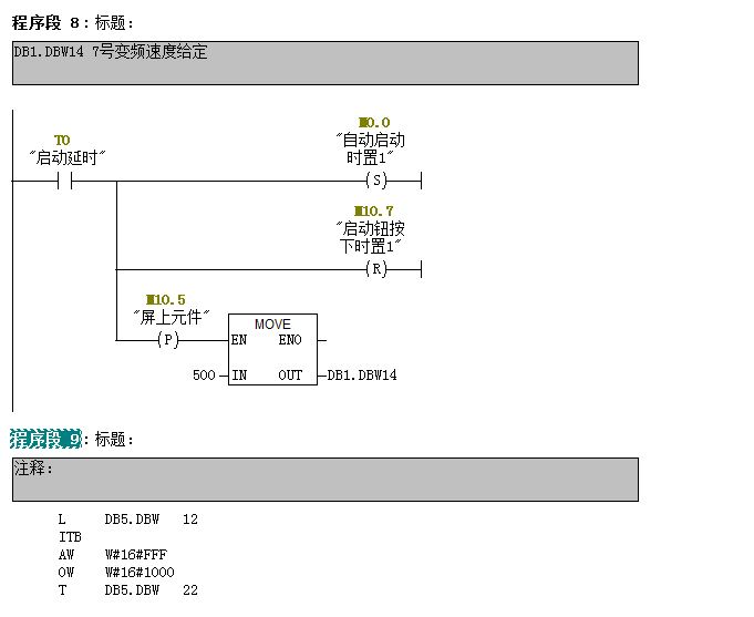
1、在TIA中能否混使用STL和LAD语言编程,如截图中程序段8用LAD编程,程序段9用STL编程。
2、TIA中有没有象STEP7中菜单:“视图-LAD FBD STL”可以在不同语言间切换显示(如截图所示)

问题补充:
能给个截图,或者告诉下在哪个菜单下可以切换编程语言吗?我在TIA软件里没找到。


图片说明: 1,程序段8LAD编程,程序段9STL编程   2,菜单-视图  

佳答案

完全可混使用STL和LAD语言编程,可以在不同语言间切换显示,与STEP7的操作方法一样。

若有收获,就点个赞吧!

文章来源于网络及文献如有侵权请联系站长
分享到:

微信扫一扫分享

阅读与本文标签相同的文章

相关推荐

最新文章 热门文章
最新课程 免费课程
PLC资料下载 电工电气资料下载
应用新秀
变频器故障代码查询APP
伺服故障代码查询APP
技成
手机APP
热门标签