技成培训网 技成学习APP 技成工具箱 技成企业服务

欢迎回到技成培训网

技成培训网

电工题库宝典

技成电工课堂

PLC练习题

技成PLC课堂

变频器故障查询

技成PLC学吧

伺服驱动故障查询

技成PLC网校

当前位置:技成首页 > 文章中心 > 技成百科 > 请教TIA中混合使用STL和LAD编程-操作步骤

请教TIA中混合使用STL和LAD编程-操作步骤

刘玉蓉 发布于2014-11-26 17:30 3 0 标签:


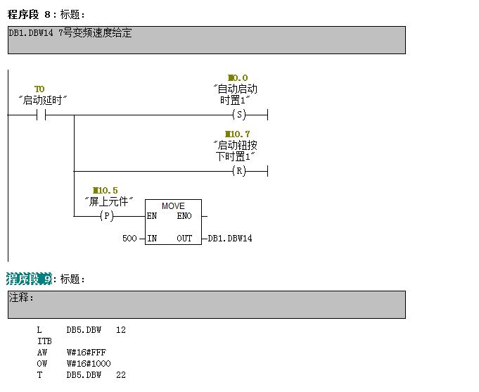
1、在TIA中如何做不同语言的混合编程,(比如我要程序段7用LAD,程序段8用STL)能否给个截图或者告诉我点哪几个菜单。
2、TIA中有没有象STEP7中菜单:“视图-LAD FBD STL”可以在不同语言间切换显示(如截图所示)。能否给个截图或操作步骤,我在TIA中没有找到相关的操作方法。 

打4008104288热线,热线给出的回答是不能混合编程,想用不同的编程语言就需要写在不同的FC/FB中,然后在OB中做调用。


图片说明: 1,STEP7中视图操作步骤   2,STEP7中混合编程  

佳答案

热线给出的回答是正确的,因为S7-1500的函数块在 LAD、FBD、STL、或 SCL中创建的,即先选语言再建块。

若有收获,就点个赞吧!

文章来源于网络及文献如有侵权请联系站长
分享到:

微信扫一扫分享

阅读与本文标签相同的文章

相关推荐

最新文章 热门文章
最新课程 免费课程
PLC资料下载 电工电气资料下载
应用新秀
变频器故障代码查询APP
伺服故障代码查询APP
技成
手机APP
热门标签