技成培训网 技成学习APP 技成工具箱 技成企业服务

欢迎回到技成培训网

技成培训网

电工题库宝典

技成电工课堂

PLC练习题

技成PLC课堂

变频器故障查询

技成PLC学吧

伺服驱动故障查询

技成PLC网校

当前位置:技成首页 > 文章中心 > 技成百科 > 编程T1不能触发下一段

编程T1不能触发下一段

刘玉蓉 发布于2014-11-18 17:35 28 0 标签:

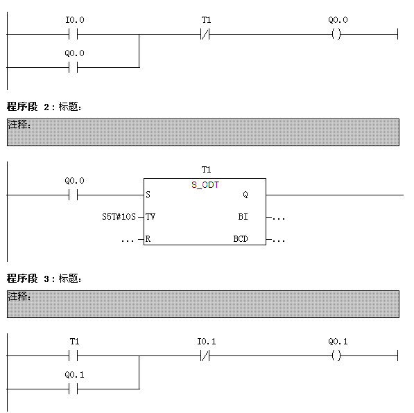
请帮解释一下T1能时间到后,能停止Q0.0,但无法启动下一段Q0.1


图片说明: 1,编程T1不能触发下一段  

佳答案

这和定时器的工作原理有关。定时器是异步工作的,启动后即使程序没有扫描段2,但定时器也一直在计时,这就会出现在时间到达后程序可能在执行段1,那段2时定时器不接通了,段3也就不会动作了。也有可能经过几次运行后段3有正常了,当还是程序存在问题。
可以把段3的程序放到段2的上面,这样基本可以解决这类问题。

若有收获,就点个赞吧!

文章来源于网络及文献如有侵权请联系站长
分享到:

微信扫一扫分享

阅读与本文标签相同的文章

相关推荐

最新文章 热门文章
最新课程 免费课程
PLC资料下载 电工电气资料下载
应用新秀
变频器故障代码查询APP
伺服故障代码查询APP
技成
手机APP
热门标签