技成培训网 技成学习APP 技成工具箱 技成企业服务

欢迎回到技成培训网

技成培训网

电工题库宝典

技成电工课堂

PLC练习题

技成PLC课堂

变频器故障查询

技成PLC学吧

伺服驱动故障查询

技成PLC网校

当前位置:技成首页 > 文章中心 > 技成百科 > 局部变量1

局部变量1

刘玉蓉 发布于2014-11-18 17:35 46 0 标签:

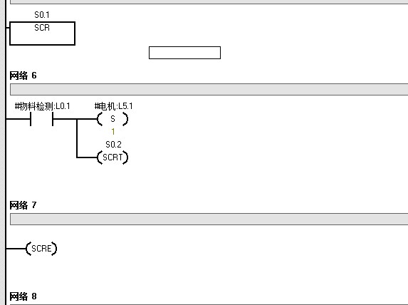
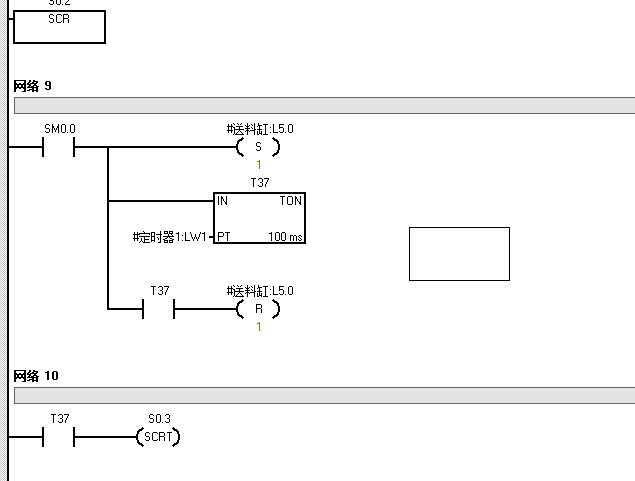
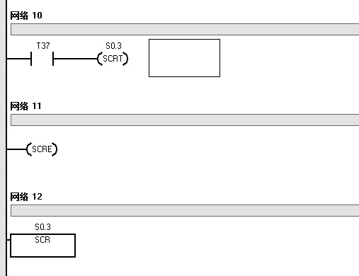
请问怎么把下面图的主程序连接起来,就是图2完成后就直接跳到图3。


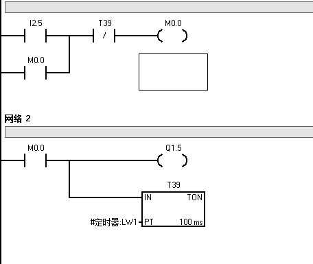
图片说明: 1,图3   2,图2   3,图2   4,主程序   5,图2   6,图2  

佳答案

打开软件按帮助或者在目录树中找到程序控制的(顺序控制继电器)里面的例子程序就说明了顺序控制指令的应用。
  你的顺序控制指令的S0.2活动步计时是以定时器T37时间到转移到下一步作为标记的,在实际使用时注意步的开始;活动;结束标记就可以了,然后在主程序中调用该子程序。

若有收获,就点个赞吧!

文章来源于网络及文献如有侵权请联系站长
分享到:

微信扫一扫分享

阅读与本文标签相同的文章

相关推荐

最新文章 热门文章
最新课程 免费课程
PLC资料下载 电工电气资料下载
应用新秀
变频器故障代码查询APP
伺服故障代码查询APP
技成
手机APP
热门标签