技成培训网 技成学习APP 技成工具箱 技成企业服务

欢迎回到技成培训网

技成培训网

电工题库宝典

技成电工课堂

PLC练习题

技成PLC课堂

变频器故障查询

技成PLC学吧

伺服驱动故障查询

技成PLC网校

当前位置:技成首页 > 文章中心 > 技成百科 > S7_300做FB块

S7_300做FB块

刘玉蓉 发布于2014-10-15 17:05 184 0 标签:

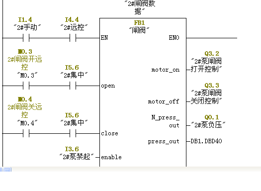
S7_300做FB块时,远程控制有时候能控制,有时候不能控制,请问这是怎么回事?


图片说明: 1,数据块  

佳答案

根据你的功能块FB1中都是开关量输入输出,应该不是干扰原因,很可能是你的程序结构中存储区域I、Q可能被其他块赋值或使用,所以远程控制有时候能控制,有时候不能控制。
一般对于此类问题,简单的办法是利用生成的参考数据,可以很清晰地看出你的程序结构及其输入/输出被占用情况在具体的程序的位置,从而很方便地找出问题所在;很简单只有打开你的参考数据(Reference Data),如果你的程序中没有建立此参考数据只要重新生成,可以使你对程序的调用结构、资源占有情况一目了然。检查如I1.4、I4.4、Q0.1、Q3.2、Q3.3以及位存储区M在程序使用的地址概况。方法如下: 
如果你的程序中已经有参考数据,在SIMATIC管理器中,依次打开你的项目到”Blocks“(块),选择菜单”Options“(选项)/Reference Data(参考数据)/Display(显示),在打开的”Customize“(顾客化)中”View to be opened”(要打开的阅览)中,在“输入/输出及位存储赋值表”前打勾,点击“Yes”,在交叉参考数据表中列中找到Q7.1,双击它,可以看到它被占用的情况;
如果你的程序中没有参考数据,在SIMATIC管理器中,打开你的项目,选择Options“(选项)/Reference Data(参考数据)/Generate(产生),在出现的界面“Generate Reference Data”(产生参考数据)中选择“regenerates"(重新产生),点击”Yes“,产生新的参考数据,同样可以用上述方法检查上述输入I/输出Q被占用情况。

若有收获,就点个赞吧!

文章来源于网络及文献如有侵权请联系站长
分享到:

微信扫一扫分享

阅读与本文标签相同的文章

相关推荐

最新文章 热门文章
最新课程 免费课程
PLC资料下载 电工电气资料下载
应用新秀
变频器故障代码查询APP
伺服故障代码查询APP
技成
手机APP
热门标签