技成培训网 技成学习APP 技成工具箱 技成企业服务

欢迎回到技成培训网

技成培训网

电工题库宝典

技成电工课堂

PLC练习题

技成PLC课堂

变频器故障查询

技成PLC学吧

伺服驱动故障查询

技成PLC网校

当前位置:技成首页 > 文章中心 > 技成百科 > 数据存储区md及传送的问题

数据存储区md及传送的问题

郑志武 发布于2012-12-28 00:33 1 0 标签:

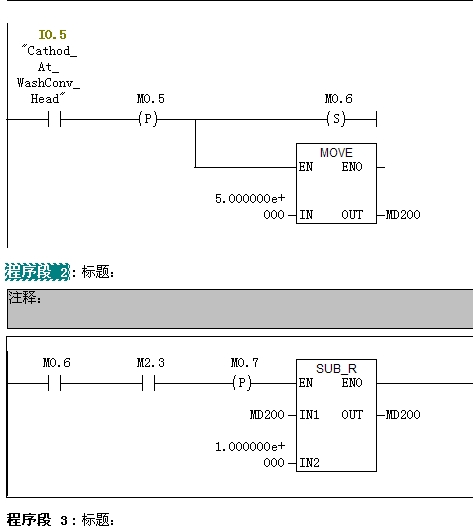
将一个数据5.0mov到md200中,再用为0.5秒m2.3的时钟脉冲进行自减计算,从而通过fc106来控制一个由大到小模拟量输出来改变液压比例阀的电压,却发现当传送前面的i0.5断开后,md却变成为0,比例阀停止工作,当不用减法指令的时候才可以,没有清零指令和重复使用!

图片说明: 1,程序

佳答案

如果没有清零指令和重复使用,根据你的程序,i0.5断开后md的值应该可以继续自减。当i0.5重新从0->1时,md的值从5.0重新做减法运算。
可以换个地址试试。

若有收获,就点个赞吧!

文章来源于网络及文献如有侵权请联系站长
分享到:

微信扫一扫分享

阅读与本文标签相同的文章

相关推荐

最新文章 热门文章
最新课程 免费课程
PLC资料下载 电工电气资料下载
应用新秀
变频器故障代码查询APP
伺服故障代码查询APP
技成
手机APP
热门标签