技成培训网 技成学习APP 技成工具箱 技成企业服务

欢迎回到技成培训网

技成培训网

电工题库宝典

技成电工课堂

PLC练习题

技成PLC课堂

变频器故障查询

技成PLC学吧

伺服驱动故障查询

技成PLC网校

当前位置:技成首页 > 文章中心 > 技成百科 > 300之间的s7通信程序问题,以太网连接,

300之间的s7通信程序问题,以太网连接,

刘玉蓉 发布于2014-11-19 17:28 3 0 标签:

我已经正确组态了两个300站,现在的问题是 我用s7连接有两个问题,
1,主动连接选项,是cp主动,还是317的cpu主动,还是都可以,请看图A,B,我用的是一个站的cp连另一个站的cpu
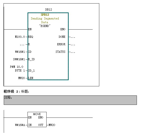
2,我的程序用的sfb12(cpu317主城),sfb13(315主城) 用12发时,done的值是0, sfb13,出现error如图3,是我的编程序有问题么? 请看图,

问题补充:
请问这样的话,我是不是不用像例程一样,每个cpu都调用sfb12,13,只要一个发送,一个接受就行,  请问怎么在变量表中给一个中间变量 m0.0 一个上升沿?  不太会,,


图片说明: 1,A   2,B   3,3   4,4   5,5   6,6   7,7  

佳答案

使用S7通讯的话,如果采用双边通讯,即双方都需要编写程序。需要使用FB12/13(对应300),SFB12/13(400可以使用系统功能块);如果使用单边,使用FB14/15,SFB14/15,读写通信对方的数据而无需对方编程;

详细例子:
《S7-300和S7-400集成PN口的S7通信》
https://www.ad.siemens.com.cn/download/docMessage.aspx?id=3518

问题补充:
   在变量表修改M0.0的值,由0---1写修改进去,就可以实现一个上升沿的作用!你在变量表上的工具条里,有这些功能的图标,你鼠标放上去就能很明白了。

若有收获,就点个赞吧!

文章来源于网络及文献如有侵权请联系站长
分享到:

微信扫一扫分享

阅读与本文标签相同的文章

相关推荐

最新文章 热门文章
最新课程 免费课程
PLC资料下载 电工电气资料下载
应用新秀
变频器故障代码查询APP
伺服故障代码查询APP
技成
手机APP
热门标签